Điện mặt trời hòa lưới là gì? đây là hệ thống năng lượng mới được đánh dấu là bước đột phá trong kỷ nguyên này, cũng mình tìm hiểu ngay dưới đây nhé.
Hệ thống điện năng lượng mặt trời hòa lưới (On grid solar system) là một hệ thống năng lượng điện mặt trời có kết nối để hoà với lưới điện quốc gia khi lượng điện bị dư thừa của hệ thống không sử dụng hết.
Lý do tại sao lại xuất hiện hệ thống này là bởi vì vào thời điểm đó điện lưới điện quốc gia rơi vào tình trạng thiếu thốn trầm trọng, không đủ nguồn điện để cung cấp cho cả nước, nên đã ra chính sách mua lại điện dư thừa từ hệ thống điện mặt trời hòa lưới của người dân để giảm tải áp lực. Tuy nhiên chính sách này chỉ áp dụng cho những hộ gia đình lắp đặt từ ngày 31/12/2020 đổ về trước, sau ngày đó thì nhà nước sẽ không có ký kết hợp đồng thu mua vì đã giải quyết được vấn đề thiếu điện.
Vậy thì hệ thống điện mặt trời này có ưu, nhược điểm gì mà được nhiều người tin tưởng sử dụng và phổ biến như vậy? Cùng mình tìm hiểu ngay dưới đây nhé

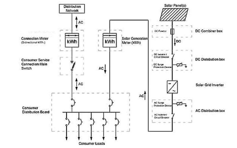
Để hệ thống được hoạt động thì cần có những thiết bị chính quan trọng với nguyên lý hoạt động như sau:
Đấy là quy trình vận hành hoạt động của hệ thống điện mặt trời hòa lưới khi không có lưu trữ, bạn có thể lắp đặt thêm acquy để có thể hoạt động độc lập luôn nhé, nguồn điện dư thừa sẽ được vận chuyển vào acquy sử dụng khi mất điện.
Nói một cách dễ hiểu thì khi hệ thống cho ra lương điện bằng với mức tiêu thụ thì hộ gia đình/ doanh nghiệp đó sẽ tiêu thu hoàn toàn từ pin mặt trời.
Nếu lượng điện ít hơn mức tiêu thụ thì sẽ lấy điện lưới quốc gia bù vào
Còn khi lượng điện nhiều hơn mức tiêu thụ thì sẽ chuyển vào điện lưới quốc gia.
>> Xem thêm: Inverter sma và inverter Yamafuji cái nào tốt hơn?
Dưới đây sẽ là sơ đồ đấu nối điện mặt trời hòa lưới bạn tha tham khảo xem nhé.

Trên đây là những chia sẻ của mình về điện mặt trời hòa lưới, hi vọng sẽ giúp bạn hiểu rõ hơn về hệ thống điện tuyệt vời này, không những bảo vệ môi trường mà còn là nguồn năng lượng xanh được hướng đến của thế giới trong tương lai. Nếu cần hỗ gì bất kỳ vấn đề gì thì hãy lên hệ ngay cho mình nhé. Xin chào và hẹn gặp lại bạn ở bài viết khác.
Để tìm được địa chỉ sửa chữa máy hàn miệng túi uy tín tại Đắc Lắc lại không hề đơn giản. Bài viết dưới đây sẽ gợi ý cho bạn một đơn vị sửa chữa uy tín để bạn có thể yên tâm hơn trong quá trình sản xuất đóng gói.
Nhiều người dùng thường nhầm lẫn giữa các dòng máy may bao cầm tay và để bàn, dẫn đến việc mua máy không thể lắp đặt cố định hoặc không đạt hiệu suất mong muốn. Bài viết dưới đây sẽ giúp bạn nắm rõ những lưu ý quan trọng khi mua máy may bao để bàn.
Bạn đang phân vân không biết có nên mua máy đầm bàn Mikasa cũ để tiết kiệm chi phí? Việc chọn mua máy cũ có thể mang lại lợi ích đáng kể về giá thành, nhưng cũng đi kèm không ít rủi ro. Hãy cùng Hải Minh tìm câu trả lời trong bài
Trên thị trường có rất nhiều thương hiệu với chất lượng và độ bền không giống nhau, khiến người dùng khó lựa chọn. Bài viết này sẽ gợi cho bạn top thương hiệu máy may bao Trung Quốc uy tín và đáng đầu tư sẽ giúp doanh nghiệp lựa chọn được thiết bị phù hợp, tối ưu chi phí và đảm bảo hiệu quả sử dụng lâu dài.
Trong quá trình canh tác, việc kiểm soát độ mặn đất đóng vai trò rất quan trọng nhưng không phải ai cũng biết cách thực hiện đúng. Nếu sử dụng sai phương pháp hoặc thiết bị đo độ mặn, kết quả đo có thể sai lệch, ảnh hưởng trực tiếp đến năng suất cây trồng.
Nhiều người sử dụng máy nghiền thảo dược nhưng lại vô tình mắc phải những sai lầm khiến máy nhanh hỏng, hoạt động kém hiệu quả và làm giảm dược tính của nguyên liệu. Vì vậy, việc nhận biết và tránh những sai lầm phổ biến khi sử dụng máy nghiền dược liệu là điều cần thiết.